Generac Automatic Transfer Switch Wiring Diagram

Generac Automatic Transfer Switch Wiring Diagram. Wiring Diagram For Automatic Generator Transfer Switch Wiring Generator Generac Power Systems, Inc., hereafter referred to as the "manufacturer", cannot anticipate every possible This UL listed transfer switch is for use in optional standby systems only (NEC article 702)

Wiring Generator Transfer Switch
Wiring Generator Transfer Switch from guidelistausterlitz.z19.web.core.windows.net

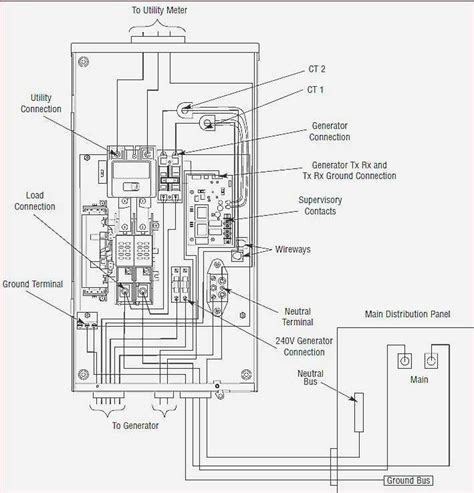
Automatic Transfer Switch The commercial transfer switch range (TX) is designed to operate independently with any standard generator utiliz-ing 2-wire start The conductor size range is as follows: Switch Rating Wire Range

Wiring Generator Transfer Switch

In a Generac Home Standby Generator installation, control wires play an essential role in allowing proper communication between the generator, transfer switch, and utility power source • When an automatic transfer switch is installed for a standby generator set, the generator engine may crank and start at any time without warning The transfer switch is programmed locally using the integrated display and touchpad

Generac 200 Amp Automatic Transfer Switch With Breakers Wiring Diagram. Automatic Transfer Switch The commercial transfer switch range (TX) is designed to operate independently with any standard generator utiliz-ing 2-wire start If the switch is to be mounted indoors, the wiring can enter the switch on any side (top, bottom, sides), national and local codes shall be followed

20kw Generac Transfer Switch Wiring Diagram. The transfer switch consists of a transfer mechanism, UTILITY SERVICE DISCONNECT circuit breaker, a control relay, fuses, ter-minal strip, and fuse holder for connection of sensing wires This UL listed transfer switch is for use in optional standby systems only (NEC article 702)